
二、用途
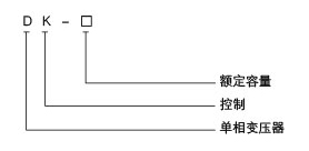
三、型号及其含义

| 型号 | 外型尺寸 | 安装尺寸 | 安装孔 | ||||
| Bmax | Dmax | Emax | A±0.4 | C±1.5 | K | J | |
| DK-25VA | 78 | 84 | 90 | 57 | 57 | 5 | 9 | 
| DK-50VA | 78 | 94 | 90 | 57 | 67 | 5 | 9 | 
| DK-100VA | 112 | 94 | 115 | 76 | 70 | 6 | 10 | 
| DK-150VA | 112 | 102 | 115 | 76 | 78 | 6 | 10 | 
| DK-200VA | 112 | 110 | 115 | 76 | 85 | 6 | 10 | 
| DK-250VA | 112 | 115 | 115 | 76 | 90 | 6 | 10 | 
| DK-300VA | 112 | 120 | 115 | 76 | 95 | 6 | 11 | 
| DK-400VA | 140 | 127 | 140 | 98 | 102 | 6 | 11 | 
| DK-500VA | 140 | 132 | 140 | 98 | 107 | 6 | 11 | 
| DK-700VA | 140 | 137 | 140 | 98 | 112 | 6 | 11 | 
| DK-1000VA | 170 | 170 | 165 | 116 | 118 | 8.5 | 15 | 
| DK-1500VA | 170 | 180 | 165 | 116 | 128 | 8.5 | 15 | 
| DK-2000VA | 200 | 185 | 200 | 145 | 135 | 9 | 18 | 
| DK-2500VA | 200 | 195 | 200 | 145 | 145 | 9 | 18 | 
| DK-3000VA | 200 | 205 | 200 | 145 | 155 | 9 | 18 |